Наша группа Вконтакте vk.com/4ertimcom

ГОСТ 6001-10000

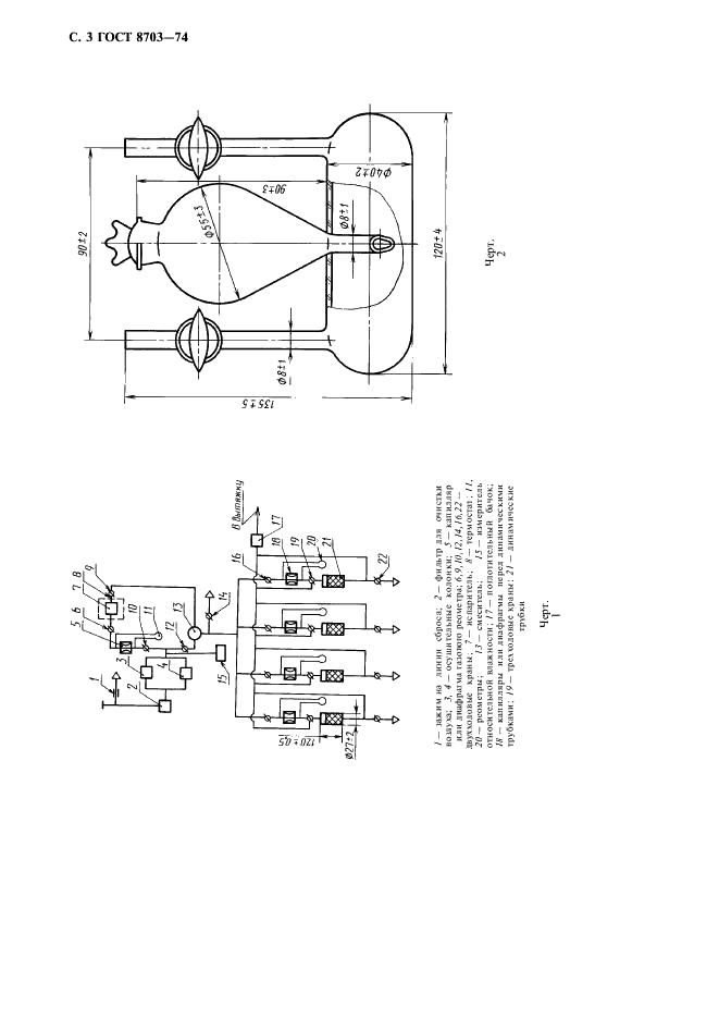
ГОСТ 8703-74

E-mail автора: 

Уголь активный рекуперационный. Технические условия

Обозначение: ГОСТ 8703-74
Статус: действующий
Название рус.: Уголь активный рекуперационный. Технические условия
Название англ.: Activated carbon for recuperation. Specifications
Дата актуализации текста: 19.06.2012
Дата актуализации описания: 19.06.2012
Дата введения в действие: 01.01.1976
Область и условия применения: Настоящий стандарт распространяется на активный рекуперационный уголь, изготовляемый из каменноугольной пыли и связующих веществ грануляцией и последующей парогазовой активацией. Активный рекуперационный уголь предназначается для улавливания паров органических летучих растворителей для возврата их в производство и других целей
Взамен: ГОСТ 8703-58
Список изменений: №1 от 01.01.1981 (рег. 28.08.1980) «Срок действия продлен»
№2 от 01.04.1986 (рег. 18.11.1985) «Срок действия продлен»
№3 от 01.07.1987 (рег. 15.01.1987) «Срок действия продлен»
№4 от 01.01.1992 (рег. 24.06.1991) «Срок действия продлен»


ГОСТ 8703-74
ГОСТ 8703-74
ГОСТ 8703-74
ГОСТ 8703-74
ГОСТ 8703-74
ГОСТ 8703-74
ГОСТ 8703-74
ГОСТ 8703-74
Автор: 
Домашняя страница автора: 

ГОСТ 7151-74

E-mail автора: 

Изделия огнеупорные алюмосиликатные блочные для стекловаренных печей. Технические условия

Обозначение: ГОСТ 7151-74
Статус: действующий
Название рус.: Изделия огнеупорные алюмосиликатные блочные для стекловаренных печей. Технические условия
Название англ.: Refractory alumino-silicate block products for glassmaking furnaces. Specifications
Дата актуализации текста: 19.06.2012
Дата актуализации описания: 19.06.2012
Дата введения в действие: 01.01.1977
Область и условия применения: Настоящий стандарт распространяется на обожженные алюмосиликатные блочные изделия: шамотные, изготовленные из огнеупорных глин или каолинов, и муллитовые, изготовленные на основе глинозема. Изделия предназначаются для кладки дна и стен бассейнов стекловаренных печей
Взамен: ГОСТ 7151-54
Список изменений: №1 от 01.07.1982 (рег. 11.01.1982) «Срок действия продлен»
№2 от 01.01.1987 (рег. 15.07.1986) «Поправка»
№3 от 01.01.1992 (рег. 28.05.1991) «Поправка»


ГОСТ 7151-74
ГОСТ 7151-74
ГОСТ 7151-74
ГОСТ 7151-74
ГОСТ 7151-74
ГОСТ 7151-74
ГОСТ 7151-74
ГОСТ 7151-74
Автор: 
Домашняя страница автора: 

ГОСТ 6267-74

E-mail автора: 

Смазка ЦИАТИМ-201. Технические условия

Обозначение: ГОСТ 6267-74
Статус: действующий
Название рус.: Смазка ЦИАТИМ-201. Технические условия
Название англ.: Grease ЦИАТИМ-201. Specifications
Дата актуализации текста: 19.06.2012
Дата актуализации описания: 19.06.2012
Дата введения в действие: 01.07.1975
Область и условия применения: Настоящий стандарт распространяется на морозостойкую смазку ЦИАТИМ-201, предназначенную для смазывания малонагруженных узлов трения качения и скольжения при температурах от минус 60 до плюс 90 град. С
Взамен: ГОСТ 6267-59
Список изменений: №1 от 01.07.1980 (рег. 10.03.1980) «Срок действия продлен»
№2 от 01.03.1985 (рег. 27.09.1984) «Срок действия продлен»
№3 от 01.05.1990 (рег. 26.09.1989) «Срок действия продлен»
№4 от 01.10.1990 (рег. 03.04.1990) «Срок действия продлен»


ГОСТ 6267-74
ГОСТ 6267-74
ГОСТ 6267-74
Автор: 
Домашняя страница автора: 

ГОСТ 9105-74

E-mail автора: 

Целлюлоза. Метод определения средней степени полимеризации

Обозначение: ГОСТ 9105-74
Статус: действующий
Название рус.: Целлюлоза. Метод определения средней степени полимеризации
Название англ.: The determination method of polymerisation average degree
Дата актуализации текста: 19.06.2012
Дата актуализации описания: 19.06.2012
Дата введения в действие: 01.07.1975
Область и условия применения: Настоящий стандарт распространяется на целлюлозу и устанавливает метод определения средней степени полимеризации
Взамен: ГОСТ 9105-59
Список изменений: №1 от 01.05.1981 (рег. 30.01.1981) «Срок действия продлен»
№2 от 01.10.1986 (рег. 21.04.1986) «Срок действия продлен»
№3 от 01.01.1992 (рег. 20.08.1991) «Срок действия продлен»


ГОСТ 9105-74
ГОСТ 9105-74
ГОСТ 9105-74
ГОСТ 9105-74
ГОСТ 9105-74
ГОСТ 9105-74
ГОСТ 9105-74
Автор: 
Домашняя страница автора: 

ГОСТ 8551-74

E-mail автора: 

Смазка ЦИАТИМ-205. Технические условия

Обозначение: ГОСТ 8551-74
Статус: действующий
Название рус.: Смазка ЦИАТИМ-205. Технические условия
Название англ.: Grease ЦИАТИМ-205. Specifications
Дата актуализации текста: 19.06.2012
Дата актуализации описания: 19.06.2012
Дата введения в действие: 01.01.1975
Область и условия применения: Настоящий стандарт распространяется на пластичную смазку ЦИАТИМ-205, предназначенную для герметизации и предотвращения спекания неподвижных резьбовых соединений и уплотнений, соприкасающихся с агрессивными средами и работающих в интервале температур от минус 60 до плюс 50 град. С. В подвижных резьбовых соединениях минимальная температура применения смазки - минус 20 град. С
Взамен: ГОСТ 8551-57
Список изменений: №1 от 01.11.1979 (рег. 03.07.1979) «Срок действия продлен»
№2 от 01.10.1981 (рег. 16.10.1980) «Срок действия продлен»
№3 от 01.12.1984 (рег. 28.06.1984) «Срок действия продлен»
№4 от 01.09.1989 (рег. 22.02.1989) «Срок действия продлен»


ГОСТ 8551-74
ГОСТ 8551-74
ГОСТ 8551-74
ГОСТ 8551-74
Автор: 
Домашняя страница автора: 

ГОСТ 9593-74

E-mail автора: 

1-Фенил-3-метил-5-пиразолон технический. Технические условия

Обозначение: ГОСТ 9593-74
Статус: действующий
Название рус.: 1-Фенил-3-метил-5-пиразолон технический. Технические условия
Название англ.: 1-Phenyl-3-methyl-5-pyrazolone technical. Specifications
Дата актуализации текста: 19.06.2012
Дата актуализации описания: 19.06.2012
Дата введения в действие: 01.01.1976
Область и условия применения: Настоящий стандарт распространяется на 1-фенил-3-метил-5-пиразолон технический, предназначенный для производства органических красителей, фармацевтических препаратов и в текстильной промышленности
Взамен: ГОСТ 9593-61
Список изменений: №1 от 01.03.1986 (рег. 27.09.1985) «Поправка»
№2 от 01.03.1990 (рег. 20.09.1989) «Срок действия продлен»


ГОСТ 9593-74
ГОСТ 9593-74
ГОСТ 9593-74
ГОСТ 9593-74
ГОСТ 9593-74
ГОСТ 9593-74
ГОСТ 9593-74
ГОСТ 9593-74
ГОСТ 9593-74
ГОСТ 9593-74
ГОСТ 9593-74
ГОСТ 9593-74
ГОСТ 9593-74
ГОСТ 9593-74
ГОСТ 9593-74
ГОСТ 9593-74
ГОСТ 9593-74
ГОСТ 9593-74
ГОСТ 9593-74
ГОСТ 9593-74
ГОСТ 9593-74
Автор: 
Домашняя страница автора: 

ГОСТ 9991-74

E-mail автора: 

Гексахлорэтан технический. Технические условия

Обозначение: ГОСТ 9991-74
Статус: действующий
Название рус.: Гексахлорэтан технический. Технические условия
Название англ.: Technical hexachlorethane. Specifications
Дата актуализации текста: 19.06.2012
Дата актуализации описания: 19.06.2012
Дата введения в действие: 01.07.1975
Область и условия применения: Настоящий стандарт распространяется на технический гексахлорэтан, представляющий собой порошок с характерным запахом, напоминающим запах камфары, предназначенный для применения в химической промышленности и в сельском хозяйстве
Взамен: ГОСТ 9991-66
Список изменений: №1 от 01.09.1975 (рег. 25.08.1975) «Срок действия продлен»
№2 от 01.09.1985 (рег. 05.05.1985) «Срок действия продлен»
№3 от 01.07.1990 (рег. 19.12.1989) «Срок действия продлен»


ГОСТ 9991-74
ГОСТ 9991-74
ГОСТ 9991-74
ГОСТ 9991-74
ГОСТ 9991-74
ГОСТ 9991-74
ГОСТ 9991-74
ГОСТ 9991-74
ГОСТ 9991-74
ГОСТ 9991-74
ГОСТ 9991-74
Автор: 
Домашняя страница автора: 

ГОСТ 7069-74

E-mail автора: 

Воротники, манжеты и отделки меховые. Технические условия

Обозначение: ГОСТ 7069-74
Статус: действующий
Название рус.: Воротники, манжеты и отделки меховые. Технические условия
Название англ.: Fur collars, cuffs and trimmings. Specifications
Дата актуализации текста: 19.06.2012
Дата актуализации описания: 19.06.2012
Дата введения в действие: 01.01.1976
Область и условия применения: Настоящий стандарт распространяется на меховые мужские, женские и детские воротники, женские воротники на подкладке, а также манжеты и отделки, изготовленные из выделанных шкурок и их частей
Взамен: ГОСТ 7069-61
Список изменений: №1 от 01.11.1979 (рег. 01.08.1979) «Срок действия продлен»
№2 от 01.02.1981 (рег. 11.09.1980) «Срок действия продлен»
№3 от 01.10.1983 (рег. 13.04.1983) «Срок действия продлен»
№4 от 01.03.1986 (рег. 23.09.1985) «Срок действия продлен»
№5 от 01.10.1990 (рег. 30.03.1990) «Срок действия продлен»


ГОСТ 7069-74
ГОСТ 7069-74
ГОСТ 7069-74
ГОСТ 7069-74
ГОСТ 7069-74
ГОСТ 7069-74
ГОСТ 7069-74
ГОСТ 7069-74
ГОСТ 7069-74
ГОСТ 7069-74
ГОСТ 7069-74
ГОСТ 7069-74
ГОСТ 7069-74
ГОСТ 7069-74
ГОСТ 7069-74
ГОСТ 7069-74
ГОСТ 7069-74
ГОСТ 7069-74
ГОСТ 7069-74
ГОСТ 7069-74
ГОСТ 7069-74
ГОСТ 7069-74
ГОСТ 7069-74
ГОСТ 7069-74
ГОСТ 7069-74
Автор: 
Домашняя страница автора: 

ГОСТ 9234-74

E-mail автора: 

Профили стальные гнутые листовые с трапециевидным гофром. Сортамент

Обозначение: ГОСТ 9234-74
Статус: действующий
Название рус.: Профили стальные гнутые листовые с трапециевидным гофром. Сортамент
Название англ.: Steel bent sheet sections with trapezoid-shaped corrugation. Dimensions
Дата актуализации текста: 19.06.2012
Дата актуализации описания: 19.06.2012
Дата введения в действие: 01.01.1975
Область и условия применения: Настоящий стандарт распространяется на гнутые гофрированные листовые профили с трапециевидной формой гофра, изготовляемые на профилегибочных станах из холоднокатаной и горячекатаной стали и предназначенные для судостроения
Взамен: ГОСТ 9234-59
Список изменений: №1 от 01.10.1985 (рег. 24.04.1985) «Срок действия продлен»
№2 от 01.07.1989 (рег. 14.12.1988) «Срок действия продлен»


ГОСТ 9234-74
ГОСТ 9234-74
ГОСТ 9234-74
Автор: 
Домашняя страница автора: 

ГОСТ 7978-74

E-mail автора: 

Бензины-растворители. Метод определения наличия тетраэтилсвинца

Обозначение: ГОСТ 7978-74
Статус: действующий
Название рус.: Бензины-растворители. Метод определения наличия тетраэтилсвинца
Название англ.: Gasoline solvents. Method for determination of tetraethyl lead presence
Дата актуализации текста: 19.06.2012
Дата актуализации описания: 19.06.2012
Дата введения в действие: 01.07.1975
Область и условия применения: Настоящий стандарт распространяется на бензины-растворители и устанавливает метод качественного определения содержания тетраэтилсвинца.
Сущность метода заключается в разложении тетраэтилсвинца йодом и в последующем определении свинца с помощью родизоновокислого натрия.
Чувствительность метода по тетраэтилсвинцу - 0,0001%
Взамен: ГОСТ 7978-56
Список изменений: №1 от 01.09.1985 (рег. 15.04.1985) «Срок действия продлен»


ГОСТ 7978-74
ГОСТ 7978-74
ГОСТ 7978-74
ГОСТ 7978-74
Автор: 
Домашняя страница автора: 

Страницы